Projekce a konstrukce hydraulických agregátů
Máme v projektování agregátů a hydraulických systémů dlouholeté zkušenosti. Od roku 1995 jsme realizovali tisíce projektů napříč různými obory. Spolupracujeme s mnoha výrobci strojů a naše výrobky jsou vždy upraveny na konkrétní požadavky zákazníků. Navrhujeme hydraulické systémy jak pro stacionární, tak i mobilní stroje. Projekci jsme rozšířili i o oblast elektro ovládání což nám umožňuje zajišťovat dodávky takzvaně na klíč včetně zapojení a uvedení do provozu.
Při návrzích řešení využíváme především:
- nejmodernější návrhové a výpočtové programy
- širokou databázi dostupných prvků osvědčených výrobců
- konzultace s techniky výrobců
- typizovaná osvědčená řešení
Součástí našich návrhů mohou být:
- výpočty parametrů
- zhotovení hydraulického schématu
- vypracování kusovníku
- 3D model
- katalogové listy a jiné technické podklady (křivky, diagramy)
Na základě projektové přípravy nabízíme podle přání zákazníka:
- kompletní dodávky na klíč včetně uvedení do provozu
- dodávku jednotlivých dílů
- hydraulické agregáty
- uvádění do provozu
- elektro ovládání
Svěřte nám Vaše projekty a poptávky – postaráme se o vše! Naši odborníci se postaví čelem k Vašim technickým požadavkům a zajistí jejich kvalitní řešení. Díky dlouholetým zkušenostem našich inženýrů máte záruku preciznosti a profesionálního přístupu. Jejich práce je naším nejlepším doporučením pro další spolupráci.
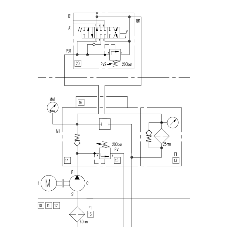
Projekce - ukázka jednoduššího schématu

Projekce - ukázka složitějšího schématu

Konstrukce - ukázka 3D modelu

Foto ukázka realizace
